ODNFパワーアンプ
1 ONNFパワーアンプ一号機
2 2号機の構想
3 ODNFパワーアンプ三号機
4 ODNFパワーアンプ四号機
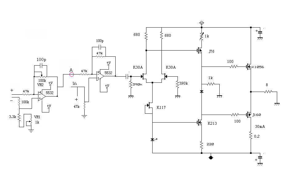
ODNFパワーアンプ一号機
無帰還パワーアンプを作り、そのあとODNF化します。

無帰還アンプ

電圧増幅段の特性です。


無帰還パワーアンプとしては完成しました。音は当然のことながら
ソフトディストーションのいわゆるボディが出る音です。
しかしこのままでは面白くもなんともありません。

このような歪み引き算回路を加えました。今回は8Ω負荷での
スペクトルを見ながら、2次歪みが消失するポイントに調整しました。
Rch

Lch

改善度はいまいちですが、これは副アンプのゲインが主アンプと同じであることと、副アンプの特性も
無歪とはいえないことが理由として考えられます。
音を聴いてみました。
定位に関してはどんなアンプからも聴けない能力を発揮します。
音の位置を指し示せる感覚です。頭を動かすとめまぐるしくフェイズ
シフトしますが、じっとしているかぎりどの聴取位置でも音像は安定
です。
要するに歪みを位相歪に変換するだけのNFBを用いていないの
ですから、この結果は当然であるといえます。
このことはODNFプリでも確認ずみで、オールFET完全対称プリに
とってかわってリファレンスになっています。
パワーアンプはまだまだ問題があり、リファレンスはUHC−MOS
シングルと完全アンプIIIです。
現時点では少ないNFBをかけたアンプ群のほうが優勢です。

ODNFアンプ MK
II
構想

ZDRよりもシンプルな回路になっている。できればシリーズレギュレーターも削除
したい。おそらく動作は完璧なものになるはずである。

性能的にはこういったNFB回路で十分なのであるから、ODNFはこれに対するアンチテーゼ
のようなものなのである。
音はこれまでの経験でも確かに違ったものになる。NFB由来のある種の弊害がなくなるわけ
である。それについては述べられたことは少ない。なにしろNFBアンプしか聴いたことの無い人が
ほとんどだから仕方が無い。
無帰還アンプとNFBアンプとではかなり性能に差があるので、同じ土俵での比較とは言えない。
サトリアンプも然り。あの場合終段の二次歪が出ほうだいである。
NFBアンプとの類比に耐え得るのはODNF、ZDR、D-NFBアンプくらいしかない。フィードフォワード
アンプもあるがそれは後ほど検討したい。
と、そうこうしているうちにODNFとD−NFBはオペアンプ2個でできることがわかった。


ゲインも変化しているので、このように変更してみた。ゲイン100倍を挿入。


この辺の事情は、論理テストをしてみると理解できる。



しめしめこれでオペアンプが一個でODNFができると思ったら、
大間違いです。

反転入力を接地しなければこのようになり、これはボルテッジフォロアと考えられる。
5532なら20Vで使えるので、5532logic
II と名づけてみる。

応用範囲は極めて広く、ODNF、ZDR、D−NFB、フィードフォワード、BTL、
負性インピーダンスアンプの製作に使える。素晴らしい。
ODNFパワーアンプ3号機

ODNF前

調整

微調整可にしてみたがこの程度。
ODNF後

はかばかしくなかった。尤も副アンプのゲインが主アンプのそれと同じなら、それほどの
改善は期待できないのである。
オペアンプ2個のままで特性を改善するには、


このようにしてみる。
信号をキャンセルできないのは位相回転が考えられるので、カップリングCを取り、
位相補正Cを30pに変更したてみたが、状況は変わらなかった。
結局オペアンプを1回余計に通るこの方式はNGとする。
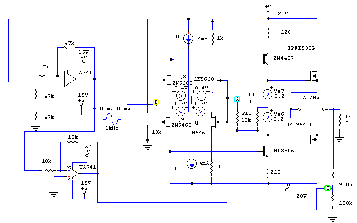
ODNFパワーアンプ四号機
ODNFの基本は、まず入出力の差信号が上手く作れることと、副アンプのゲインを
どうするかである。このことから真空管アンプでは上手く行かないことが予想できる。

まずこのような回路で、差信号を作り(この場合はうまくゆく)、あとは適当な副アンプのゲイン
をきめるだけである。

主アンプと副アンプのゲインが同じ場合の波形。(注 ATANVのレンジが狭いので、ごく小さい信号
で観察している。)

レベル合わせ(未結線時)

以下ODNF時




このように反転入力には歪成分が入力されている。NFBとの一番大きな違いはここである。
NFBではここに音楽信号が入力される。
副アンプのゲインを大きくしていった場合
100mV入力時
10kΩ

100kΩ

1000kΩ

このように歪信号が拡大されて入力される。
これでなぜ直線性が改善するのかは、なんとなくは分るがよく説明できない。
NFBの高帰還がパッケージされているとでもいうべきか?
回路 副アンプのゲインは主アンプの39倍とした。

ODNF前

ODNF後

かなり著明に低減している。成功かも。
5532は入力電圧が過大だと入力部のダイオードが壊れるのでこういう用途にはあまり向いていない。
ということで、歪測定中に一度壊してしまったので、ICを4559に変更した。



2005年8月
Topに戻る