K1056 J160 ノンスイッチングアンプ
LoーD TM1001のコピーモジュールを用いたアンプをもう少し製作する。TM1001はHMAー9500IIに搭載されている
ノンスイッチングバイアスモジュールですでにアマチュアによって定数は解明されている。




この辺まで進んだ。この後の基板の配線は楽しみの一つである。

配線が出来たのでダイオード4個のバイアスで動作をチェックする。

ノンスイッチング基板のオフセットをチェックする。

終段を取り付け調整後特性を調べる。

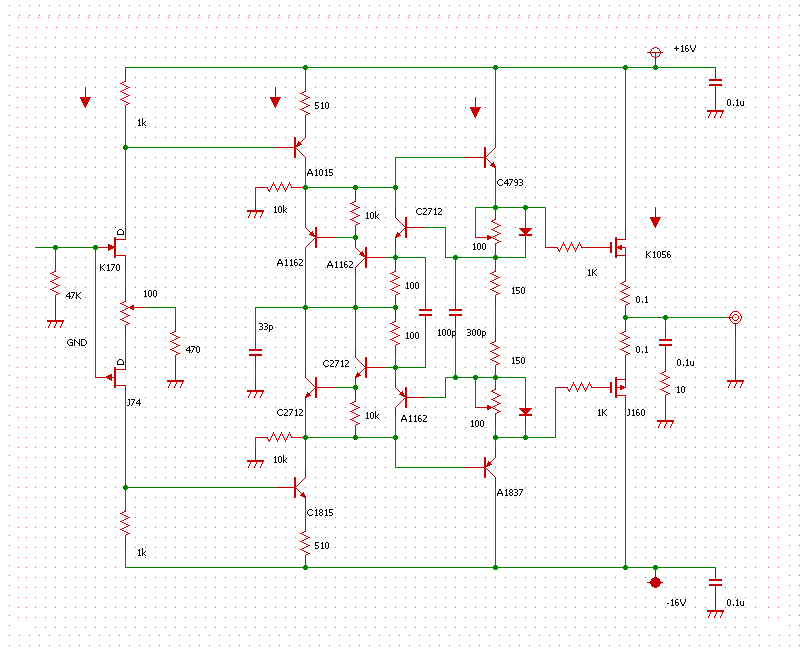
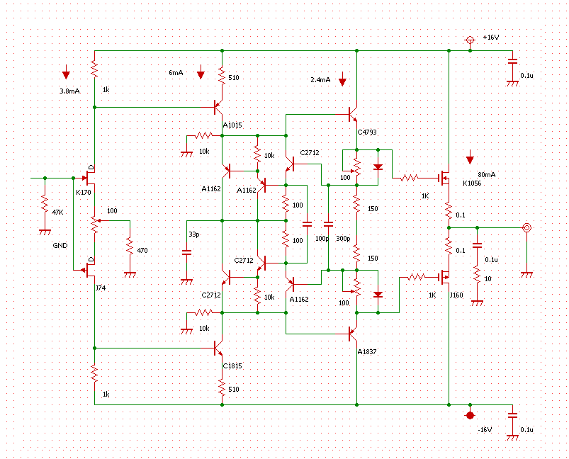
定数と電流値はこのようになる。


もう一つ基板が組み上がったのでオフセットを見る。このくらいに調整する。

150Ω抵抗の両端電圧をみる。TRが働くくらいの電圧に調整する。

終段にかかるバイアス電圧を見る。

終段をつないで確認する。アイドリング66mA、オフセット7.9mVとなった。

テスト用スピーカーで音を聴いている。ふんわり感が凄い。

この基板をパワーアンプ III に組み込んでMOS FET アンプを完成させた。
アイドリング130mA、DCオフセット10.8mVである。

アイドリング86mA、DCオフセット13.8mVである。

終段のゲートの入力抵抗を220Ωに変更して高域を改善している。

音質を比べると石のせいか上條式よりナチュラルであると言える。
パワーアンプ I
の第一基板を改造する。



DCオフセット41mV、アイドリング190mAに調整できた。

HMAー9500 II にまた一歩近づいた。




















































